Dodge Ram Van The full size Dodge Ram Van that showed that we can go and do as we please. Discuss the Dodge Ram Van here today.

MSD 6A install RAM VAN 1500

Thread Tools
 
Search this Thread
 
Old Nov 23, 2023 | 05:58 PM
  #1  
nakamure's Avatar
nakamure
Thread Starter
|
Registered User
Joined: Nov 2023
Posts: 5
Likes: 1
From: Japan
Default MSD 6A install RAM VAN 1500

Everyone, please tell me. I installed the MSD 6A on the 2003Ram Van 1500 5.9L, but the white line of MSD says that it connects to the minus line of the distributor, but I don't know which line it is. I want you to tell me where to connect it. From Japan
 
Reply
Old Nov 23, 2023 | 06:14 PM
  #2  
HeyYou's Avatar
HeyYou
Administrator
Veteran: Air Force
Community Favorite
15 Year Member
Community Builder
Joined: Apr 2010
Posts: 87,437
Likes: 4,218
From: Clayton MI
Default

Why are you putting it on a van?? Not like its gonna help performance any.....

White wire is used for breaker point ignition, which you most certainly do not have.....
 
Reply
Old Nov 24, 2023 | 07:39 AM
  #3  
Moparite's Avatar
Moparite
Grand Champion
Loved
Community Favorite
10 Year Member
Community Builder
Joined: Feb 2015
Posts: 7,435
Likes: 578
Default

You can't use the distributor pick up! That is for old non computer controlled vehicles. I believe there used to be a adapter or pig tail to hook up to the coil wiring. That's where you need to hook it up at. Found it but it only goes to 95. The plugs are different on yours.
https://madracingparts.com/products/...e-ram-5-2-5-9l
 
Reply
Old Nov 24, 2023 | 08:24 AM
  #4  
alloro's Avatar
alloro
Van & CUV Section Moderator
15 Year Member
Liked
Loved
Community Favorite
Joined: Nov 2006
Posts: 5,373
Likes: 115
Default

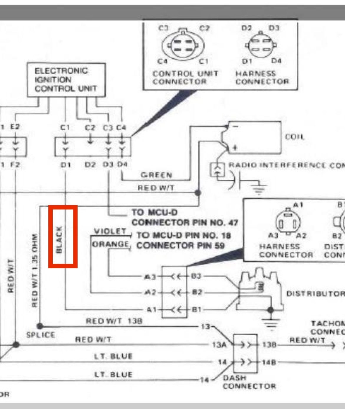
Originally Posted by nakamure
Everyone, please tell me. I installed the MSD 6A on the 2003Ram Van 1500 5.9L, but the white line of MSD says that it connects to the minus line of the distributor, but I don't know which line it is. I want you to tell me where to connect it. From Japan
Connect it to the negative coil wire as shown in this image.

 
Reply
Old Nov 24, 2023 | 08:38 AM
  #5  
nakamure's Avatar
nakamure
Thread Starter
|
Registered User
Joined: Nov 2023
Posts: 5
Likes: 1
From: Japan
Default Thanks

Thank you for your reply. I think it's easy to buy this wiring kit, but I'm looking for a way to connect to the existing wiring.

 
Reply
Old Nov 24, 2023 | 08:44 AM
  #6  
nakamure's Avatar
nakamure
Thread Starter
|
Registered User
Joined: Nov 2023
Posts: 5
Likes: 1
From: Japan
Default Isn't it this line?

Originally Posted by alloro
Connect it to the negative coil wire as shown in this image.

Isn't it a black line surrounded by a red frame?
 
Reply
Old Nov 24, 2023 | 02:21 PM
  #7  
jeffersonracing's Avatar
jeffersonracing
Veteran
Joined: Feb 2023
Posts: 329
Likes: 38
From: Parkville, Mo.
Default

I'm betting on a Dajiban.
 
Reply
Old Nov 25, 2023 | 08:13 AM
  #8  
alloro's Avatar
alloro
Van & CUV Section Moderator
15 Year Member
Liked
Loved
Community Favorite
Joined: Nov 2006
Posts: 5,373
Likes: 115
Default

Originally Posted by nakamure
Isn't it a black line surrounded by a red frame?
That's the pickup coil inside the distributor. The PU coil controls the fuel injector timing, not the ignition timing.
 
Reply
Old Nov 25, 2023 | 10:54 AM
  #9  
Moparite's Avatar
Moparite
Grand Champion
Loved
Community Favorite
10 Year Member
Community Builder
Joined: Feb 2015
Posts: 7,435
Likes: 578
Default

Where did you dig up that print? The capacitor on the ignition coil was used back in the 70's. I had one fail and ground the positive lead. Connect it like the print shows.


 
Reply
Old Nov 26, 2023 | 07:54 AM
  #10  
alloro's Avatar
alloro
Van & CUV Section Moderator
15 Year Member
Liked
Loved
Community Favorite
Joined: Nov 2006
Posts: 5,373
Likes: 115
Default

Originally Posted by Moparite
Where did you dig up that print?
A web search, here's the link to the full document.
https://documents.holley.com/6425.pdf
 

Last edited by alloro; Nov 26, 2023 at 08:01 AM.
Reply



All times are GMT -4. The time now is 01:34 AM.