1st Gen Ram Tech '93 & older Rams: This section is for TECHNICAL discussions only, that involve 1993 Rams and older. For any non-tech discussions, please direct your attention to the "General discussion/NON-tech" sub sections.

No Dash Lights

Thread Tools
 
Search this Thread
 
Old Jul 19, 2023 | 01:43 PM
  #11  
Ray Wilson's Avatar
Ray Wilson
Thread Starter
|
Professional
Joined: Jun 2019
Posts: 126
Likes: 1
Default

Originally Posted by Machomur
On mine the dash lights each have their own socket that plugs into that board and draws its power from the board, no wire attached to the socket. There are a few studs with nuts that we put a wire on and ran it a ground. It’s not factory but it worked.
My dash is set up the same way. I’ll give that a shot today.
 
Reply
Old Jul 19, 2023 | 02:20 PM
  #12  
Machomur's Avatar
Machomur
Professional
Photogenic
Liked
Loved
Community Favorite
Joined: Feb 2022
Posts: 199
Likes: 7
Default

Let me know how it works.
 
Reply
Old Jul 19, 2023 | 04:38 PM
  #13  
crazzywolfie's Avatar
crazzywolfie
Legend
15 Year Member
Liked
Joined: Jun 2009
Posts: 8,025
Likes: 72
From: orangeville ontario
Default

have you also checked the dash light fuse? also test for power at the fuse but make sure the headlight switch is on. this will tell you if power is making it this far or if you possibly have a bad headlight switch.

 
Reply
Old Jul 19, 2023 | 04:47 PM
  #14  
Ray Wilson's Avatar
Ray Wilson
Thread Starter
|
Professional
Joined: Jun 2019
Posts: 126
Likes: 1
Default

Originally Posted by crazzywolfie
have you also checked the dash light fuse? also test for power at the fuse but make sure the headlight switch is on. this will tell you if power is making it this far or if you possibly have a bad headlight switch.
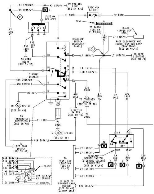
All fuses are good. Looks like Cavity #2?
 
Reply
Old Jul 19, 2023 | 04:49 PM
  #15  
crazzywolfie's Avatar
crazzywolfie
Legend
15 Year Member
Liked
Joined: Jun 2009
Posts: 8,025
Likes: 72
From: orangeville ontario
Default

ya. it should be a 3 amp fuse. power come from the switch to the fuse panel then out to all the lights in the dash. it is possibly the potentiometer has gone bad


 
Reply
Old Jul 19, 2023 | 04:55 PM
  #16  
Ray Wilson's Avatar
Ray Wilson
Thread Starter
|
Professional
Joined: Jun 2019
Posts: 126
Likes: 1
Default

Originally Posted by crazzywolfie
ya. it should be a 3 amp fuse. power come from the switch to the fuse panel then out to all the lights in the dash. it is possibly the potentiometer has gone bad
It seems I have a Cavity 14 where your diagram shows none. Cavity 2 for me lists Windows and has a 20 AMP fuse.


 
Reply
Old Jul 19, 2023 | 05:00 PM
  #17  
crazzywolfie's Avatar
crazzywolfie
Legend
15 Year Member
Liked
Joined: Jun 2009
Posts: 8,025
Likes: 72
From: orangeville ontario
Default

purple fuse at top. instrument panel lights fuse. looks like 87 they changed that to this. i got this listed as 88/89

 
Reply
Old Jul 19, 2023 | 05:10 PM
  #18  
Ray Wilson's Avatar
Ray Wilson
Thread Starter
|
Professional
Joined: Jun 2019
Posts: 126
Likes: 1
Default

Zero volts to the instrument panel fuse!
 
Reply
Old Jul 19, 2023 | 05:16 PM
  #19  
crazzywolfie's Avatar
crazzywolfie
Legend
15 Year Member
Liked
Joined: Jun 2009
Posts: 8,025
Likes: 72
From: orangeville ontario
Default

would that happen to be a broken wire in the picture you posted? if so is there power at it that varies based on the rotation of the headlight switch
 
Reply
Old Jul 19, 2023 | 05:29 PM
  #20  
Ray Wilson's Avatar
Ray Wilson
Thread Starter
|
Professional
Joined: Jun 2019
Posts: 126
Likes: 1
Default

Not a wire, just a stranded piece of tape from years gone by. The two wires underneath Cavity 14 look like they’re in the appropriate spot.
 
Reply



All times are GMT -4. The time now is 11:55 PM.