2nd Gen Ram Tech 1994-2001 Rams: This section is for TECHNICAL discussions only, that involve the 1994 through 2001 Rams. For any non-tech discussions, please direct your attention to the "General discussion/NON-tech" sub sections.

Used PCM

Thread Tools
 
Search this Thread
 
Old Jul 10, 2020 | 12:17 AM
  #21  
65riv's Avatar
65riv
Thread Starter
|
Registered User
Joined: Aug 2013
Posts: 23
Likes: 0
Default

Oh, well here we go right here, 4WD indicator is run off of the switch on the front axle disconnect:
"OPERATION The four-wheel drive indicator lamp gives an indication to the vehicle operator that a four-wheel drive operating mode is engaged. The indicator will be illuminated when either high range (4H) or low range (4L) have been selected with the transfer case shift lever. This indicator is controlled by a transistor on the instrument cluster circuit board based upon the cluster programming, and a hard wired input from the four-wheel drive switch on the front axle disconnect housing."

I'll call the junk yard tomorrow and get it ordered. I'll update how it goes when I find out, fingers crossed.
 
Reply
Old Jul 10, 2020 | 10:54 AM
  #22  
MoparFanatic21's Avatar
MoparFanatic21
Legend
Veteran: Marine Corps
10 Year Member
Liked
Loved
Joined: Nov 2014
Posts: 8,098
Likes: 318
Default

Originally Posted by stydel311
Oh, well here we go right here, 4WD indicator is run off of the switch on the front axle disconnect:
"OPERATION The four-wheel drive indicator lamp gives an indication to the vehicle operator that a four-wheel drive operating mode is engaged. The indicator will be illuminated when either high range (4H) or low range (4L) have been selected with the transfer case shift lever. This indicator is controlled by a transistor on the instrument cluster circuit board based upon the cluster programming, and a hard wired input from the four-wheel drive switch on the front axle disconnect housing."

I'll call the junk yard tomorrow and get it ordered. I'll update how it goes when I find out, fingers crossed.
ABS connector C1 terminal 2 here 4wd Sense from the PCM
 
Reply
Old Jul 10, 2020 | 01:01 PM
  #23  
65riv's Avatar
65riv
Thread Starter
|
Registered User
Joined: Aug 2013
Posts: 23
Likes: 0
Default

Originally Posted by MoparFanatic21
ABS connector C1 terminal 2 here 4wd Sense from the PCM
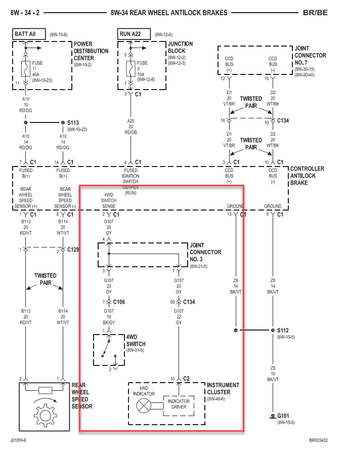
Actually it looks like the ABS gets the signal directly from the 4WD switch like the cluster does, here is the diagram:

Here is the wiring for the actual 4WD switch itself, too:

The ground goes to that "Joint Connector #4" which is a ground for a couple different things.
 
Reply
Old Jul 10, 2020 | 01:57 PM
  #24  
MoparFanatic21's Avatar
MoparFanatic21
Legend
Veteran: Marine Corps
10 Year Member
Liked
Loved
Joined: Nov 2014
Posts: 8,098
Likes: 318
Default

Originally Posted by stydel311
Actually it looks like the ABS gets the signal directly from the 4WD switch like the cluster does, here is the diagram:

Here is the wiring for the actual 4WD switch itself, too:

The ground goes to that "Joint Connector #4" which is a ground for a couple different things.
Using all data the FSM does have some inconsistencies. Even my DRB Scan tool tells me the PCM gets a signal for 4wd. I'm just trying to help
 
Reply
Old Jul 10, 2020 | 01:59 PM
  #25  
HeyYou's Avatar
HeyYou
Administrator
Veteran: Air Force
Community Favorite
15 Year Member
Community Builder
Joined: Apr 2010
Posts: 87,391
Likes: 4,213
From: Clayton MI
Default

Interesting. Must have been a change at 98.5 model year.
 
Reply
Old Jul 10, 2020 | 02:09 PM
  #26  
MoparFanatic21's Avatar
MoparFanatic21
Legend
Veteran: Marine Corps
10 Year Member
Liked
Loved
Joined: Nov 2014
Posts: 8,098
Likes: 318
Default

Originally Posted by HeyYou
Interesting. Must have been a change at 98.5 model year.
How I know is when I plugged in my DRB (just got it back from being fixed Monday) on the 01 I just got. I engage 4wd and the PCM sees that, I was verifying it worked.
 
Reply
Old Jul 10, 2020 | 08:00 PM
  #27  
65riv's Avatar
65riv
Thread Starter
|
Registered User
Joined: Aug 2013
Posts: 23
Likes: 0
Default

Originally Posted by MoparFanatic21
How I know is when I plugged in my DRB (just got it back from being fixed Monday) on the 01 I just got. I engage 4wd and the PCM sees that, I was verifying it worked.
Welp, I did already order it. Guess we’ll find out.
 
Reply
Old Jul 10, 2020 | 08:35 PM
  #28  
MoparFanatic21's Avatar
MoparFanatic21
Legend
Veteran: Marine Corps
10 Year Member
Liked
Loved
Joined: Nov 2014
Posts: 8,098
Likes: 318
Default

Originally Posted by stydel311
Welp, I did already order it. Guess we’ll find out.
The only thing it might mess with is ABS. If you out it into 4wd you might get an ABS code
 
Reply
Old Jul 10, 2020 | 09:35 PM
  #29  
65riv's Avatar
65riv
Thread Starter
|
Registered User
Joined: Aug 2013
Posts: 23
Likes: 0
Default

I just went out and checked continuity between the signal pin at the 4 wheel drive switch connector on the axle and all of the pins on the three PCM connectors and didn’t get any connection. I did it twice actually, once with the abs computer connector plugged in and once with it unplugged, too. I did get continuity between the two at the abs computer, which matches the wiring diagram. I see the abs computer is connected into the CCD bus, I wonder if the 4 wheel drive status gets into the system from there.
 
Reply
Old Jul 10, 2020 | 09:38 PM
  #30  
MoparFanatic21's Avatar
MoparFanatic21
Legend
Veteran: Marine Corps
10 Year Member
Liked
Loved
Joined: Nov 2014
Posts: 8,098
Likes: 318
Default

Originally Posted by stydel311
I just went out and checked continuity between the signal pin at the 4 wheel drive switch connector on the axle and all of the pins on the three PCM connectors and didn’t get any connection. I did it twice actually, once with the abs computer connector plugged in and once with it unplugged, too. I did get continuity between the two at the abs computer, which matches the wiring diagram. I see the abs computer is connected into the CCD bus, I wonder if the 4 wheel drive status gets into the system from there.
Absolutely it does I thought that was established. A lot of information goes into the CCD. The 2nd gens also used PCI and CAN towards the end of 01 into 02 (2500s)
What date of manufacturing is your truck?
 
Reply



All times are GMT -4. The time now is 09:36 AM.